Inhaltsverzeichnis
SE-403: M1K
Motorisierte Kurzwellenstation, M1K oder SE-403; entwickelt von Telefunken Berlin, hergestellt von Telefunken, Zürich; der Sender wurde in Lizenz gefertigt von Autophon.
Die Motorisierte Kurzwellenstation M1K wurde von der Telefunken Berlin GmbH 1941 - 1944 entwickelt, sie trug die Telefunkenbezeichnung Kurzwellenstation 1122B.
In der Schweiz wurde der Sender von Autophon in Lizenz gebaut, als Betriebsempfänger kam der neuentwickelte E44 zum Zug und die Station wurde auf einen Geländelastwagen Saurer M6 oder 2CM eingebaut und wurde so zur ersten selbstfahrenden Grosstation der Übermittlungstruppen.
Technische Daten
-
- Frequenzbereich: 3 - 25 MHz
Stromversorgung
- Benzingenerator: Stromversorgungsaggregat in Einachsanhänger, von einem Dieselmotor 25 PS angetriebener Drehstrom - Generator (380/220 V, 50 Hz, 15 kVA)
- Netzbetrieb: Dreiphasenstrom 380/220 V, 15 kVA
Dimensionen
- Stationsfahrzeug Saurer M6: 6 x 2,2 x 3,2 m; Länge mit Aggregat 9,4 m; Gewicht 9350 kg + Aggregat 2095 kg
- Stationsfahrzeug Saurer 2CM: 6,6 x 2,3 x 3,2 m; Länge mit Aggregat 10 m; Gewicht 9100 kg + Aggregat 2095 kg
Zubehör
- Als Standardantenne kommt auf dem Geländelastwagen die Dach- resp. später die Rutenantenne für Fahrtbetrieb zum Einsatz.
- Für den stationären Betrieb ist eine 12 m Schirmantenne oder sogar die aufwendig zu errichtende 35 m Schirmantenne vorgesehen, die mit 65 m Abstand zum Stationswagen betrieben werden kann.
Stationsmaterial
Die erste schwere motorisierte Funkstation der Übermittlungstruppen war auf einem Geländelastwagenchassis Saurer M6 aufgebaut, das Stationsfahrzeug brachte 9350 kg auf die Waage, das Dieselaggregat im Einachsanhänger weitere 2100 kg. Zum Duplexbetrieb musste die Empfangsstelle abgesetzt betrieben werden, ausgebaut oder in einem Funkbetriebswagen.
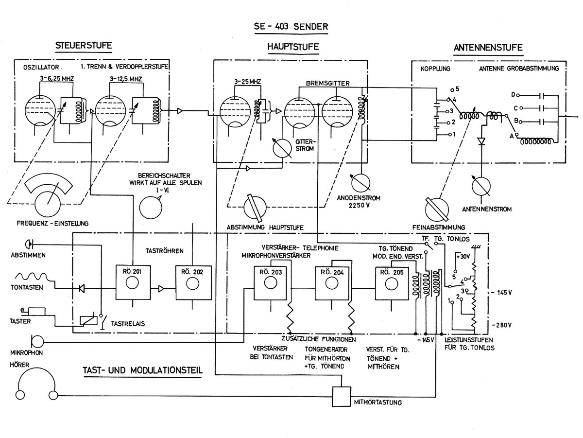
Der Telefunken - Sender As 3028 ist vierstufig aufgebaut, der Steuersender ist in sechs Teilbereichen kapazitativ abstimmbar, der Hauptsender mit Variometern abzustimmen, die Antennenabstimmung erfolgt mittels Schleifdraht - Variometern.
Im Sender arbeiten drei RV12P2000 Wehrmachts - Röhren und eine LS50, im Steuerkreis vier Stück LS50 und im Leistungskreis zwei RS384, die Sendepentoden sind fanggittermoduliert.
Die Station erreicht eine Ausgangleistung von 1000 - 1400 W in Telegraphie tonlos (A1) und 300 - 350 Watt in Telegraphie tönend und Telephonie.
Als Empfänger kam zunächst der mit einem Trommeltuner und einer geeichten Frequenzskala versehene ausschliesslich mit Batterieröhren D1F bestückte Allwellenempfänger Autophon E44 zum Einsatz.
Später wurde auf den Autophon E-627 als Stationsempfänger umgerüstet.
Zunächst war für die M1K / SE-403 für den Fahrbetrieb eine Dachantenne vorgesehen, welche durch eine Rutenantenne ersetzt wurde. Zum stationären Einsatz kam eine 12 m Schirmantenne oder eine Halbwellen - Langdrahtantenne zum Einsatz.
Als erste Station der Schweizer Armee war die M1K / SE-403 mit dem Schnelltelegraphie - System Moser - Baer ausgerüstet. Die erhoffte Entlastung des Stationspersonals durch wenig hohe Anforderungen an das akustische Aufnehmen von Morsetelegraphie trat dann nicht ein- Langsame Funker konnten die auf die Papierstreifen gedruckten Morsezeichen auch nur langsam ablesen, geübte Funker konnten mit „Gehörlesen“ die schnell gegebenen Morsezeichen direkt nach Gehör niederschreiben.
Erst nach der Umstellung auf Fernschreibbetrieb mit dem ETK im Jahre 1955 ergab sich eine Erleichterung, dass die Anforderungen für das Stationspersonal im Gehörlesen von Morsetelegraphie nicht mehr so hoch waren.
Technisches Prinzip

Sender AS60: Im Steuersender arbeitet im Oszillator eine LS50, die folgende Stufe dient für Frequenzen von 3 - 6 MHz als Trennstufe und bei Betriebsfrequenzen von 6 - 12 MHz als Verdopplerstufe; die beiden Drehkondensatoren der Abstimmung laufen synchron. Das Signal wird an den Hauptsender weitergegeben, dort arbeitet nochmals eine LS50 als Trennstufe für Frequenzen unter 12,5 MHz, für die Frequenzbereiche 12,5 - 25 MHz wird diese Stufe wiederum als Verdopplerstufe betrieben. In der Leistungsendstufe arbeiten zwei RS384 parallel. Über eine Reihe schaltbarer in Serie geschalteter Kondensatoren wird das Antennensignal ausgekoppelt und mittels Variometern die Antenne angepasst.
Die Sendermodulation in Telephonie erfolgt über einen dreistufigen Verstärker (zwei RV12P2000 und eine LS50 direkt auf die Bremsgitter der Sendeendröhren. In Telegraphie bei lokaler Tastung oder bei Tastung über eine Gleichstromspannung (Betriebsart „Fern I“) wird über das Tastrelais die Taströhre 1 (RV12P2000) getastet und durch das Anfallen der Sperrspannung am Steuersender wird der Sendeoszillator zum Schwingen gebracht, gleichzeitig wird die zweite Taströhre entsperrt, das Sendesignal wird aber erst abgestrahlt, wenn das Antennenschaltrelais über einen Hilfskontakt einen Widerstand in der Anodenspannung der Taströhre LS50 kurzschliesst. Bei Tontastung (Betriebsart Fern II, A2) wird das verstärkte Tonsignal direkt an das Gitter der ersten Taströhre gelegt.
Empfänger: siehe E44 resp. E-627
Röhrenbestückung
Sender: V1 (LS50, Steuerstufe); V2 (LS50, 1.Trenn-/Verdopplerstufe); V3 (LS50, 2.Trenn-/Verdopplerstufe); V4, V5 (zwei RS384, Sende-Leistungsstufe);
V6, V7 (zwei RV12P2000, NF-Verstärkerstufen); V8 (LS50, NF-Verstärkerendstufe / Modulatorröhre); V9 (RV12P2000, Taströhre); V10 (LS50, Taströhre).
Stabilisator STV 280/80, Eisenwasserstoffwiderstand 100 - 300 V, 150 mA.
Entwicklung
Die Motorisierte Kurzwellenstation M1K wurde ab 1941 von der Telefunken GmbH in Berlin entwickelt, die Fertigung begann 1944 und zog sich kriegsbedingt in die Länge. Der Sender wurde von Autophon als AS60 in Lizenz gefertigt, als Stationsempfänger kam der Autophon - Allwellenempfänger E44 zum Einsatz. Das Antennenmaterial musste auf die Schweizer Topographie adaptiert werden, Telefunken Zürich war für den Einbau der Station in die Fahrzeuge zuständig.
Einsatz
Von 1947 - 1951 wurden 20 Stationen aufgebaut auf einen Geländelastwagen Saurer M6 zu einem Stückpreis von 330'000.- Fr. beschafft, ein weiterer Sender kam ortsfest in Bülach zum Einsatz.
Die M1K / SE-403 wurde für schwere Kommandoverbindungen durch die Funkerkp der Armeekorps und die Schweren Fk Kp der Armee betrieben, nach Umrüstung der Fk Kp der Armee auf die Einseitenbandstation SE-222 kamen 1960 alle M1K - Stationen in die Funkerabteilung 6 und nach deren Umrüstung auf die schwere Fernschreibstation SE-415 in Landsturmformationen, definitiv wurden die Stationen 1980 zurückgezogen und liquidiert.












