Inhaltsverzeichnis
E-602
Allwellenempfänger E44; hergestellt von Autophon AG, Solothurn.
Als Nachfolger des mit Steckspulensätzen und einer Logskala ausgerüsteten E39 entwickelte Autophon ab 1942 einen Empfänger, der den damaligen Forderungen der kriegstechnischen Abteilung nach einem Gerät mit einem Spulenrevolver mit direkt schaltbaren Frequenzbereichen und einer direkt geeichten Skala nachkam. Das Batterieröhrengerät wurde durchgehend mit der Batterie - Pentode D1F bestückt, die noch gegen Ende der Kriegsjahre in ausreichenden Zahlen zu beziehen war. Die 1944 in Auftrag gegebenen Geräte wurden dann erst 1945 bis 1951 eingeführt und leisteten jahrzehntelang gute Dienste, beschafft wurden 143 Stück.
Die Empfangsanlage E44 besteht aus der Empfängerkiste und dem Zusatzkasten E44Z, in diesen ist neben Netzteil und Umformer für Akku-Betrieb auch die Endstufe und ein Gerätelautsprecher integriert. Als Antenne ist eine Langdrahtantenne vorgesehen.
Technische Daten
- Frequenzbereich: 100 kHz - 37,5 MHz in acht Bereichen, Trommeltuner
Stromversorgung
- Netzbetrieb: 110, 125, 145, 160, 220, 250 V
- Akku / Batteriebetrieb: 6,3 V
Der Empfänger kann entweder mit einem 6V Akkumulator oder vom Netz betrieben werden. Nachdem die entsprechende Netzspannung am Speisegerät eingestellt ist und dieses mit dem Batteriekabel mit dem Empfänger verbunden ist, kann am Speisegerät auf “Netz” eingeschaltet werden, auf Druck auf die rote oder blaue Taste zeigt das Messinstrument am Empfänger das korrekte Anliegen der Heiz- und Anodenspannung an.
Im “Netz”betrieb liefert der Transformator die notwendigen Heiz- und Anodenspannungen für die Gleichrichterröhre AZ21, die Endröhre EBL21 im Speisegerät und auch die Batterieröhren im Empfängerteil.
Im “Batterie”betrieb wird die Anodenspannung in einem Zerhacker im Speisegerät erzeugt und danach gleichgerichtet, die NF- Endstufe bleibt im Batteriebetrieb abgeschaltet, bereits ohne diese benötigt der Empfänger 22 W Leistung resp. einen Strom von 3,7 A.
In Stellung “Laden” sind Gleichrichter - & Endröhre nicht beheizt, der Akku wird mit 2,5A anstelle von 0,5 A in Stellung “Netz” rascher geladen
Dimensionen
- Empfängerkasten: 400 x 320 x 310 mm, 23.75 kg
- Speisegerät E44Z und Leistungsteil: 400 x 200 x 310 mm, 18.8 kg
Zubehör
Bedienung
Die Frontplatte des Empfängers wird von der querverlaufenden Trommelskala zweigeteilt. Oberhalb des Skalenfensters finden sich ganz links der koaxiale Antennenanschluss und die Anschlüsse für Langdrahtantenne und Erde, daneben die mechanische Revue - Stationsuhr, welche wie bei anderen klassischen Schweizer Militärgeräten oftmals fehlt, da die Leuchtziffern mit radiumhaltigem Material ausgeführt waren. Zwei Tasten dienen zur Umschaltung des S-Meters zur Kontrolle der Heiz- und Anodenspannung. Rechts oben ist der Eingang für das Versorgungsspannungskabel mit den entsprechenden Sicherungen.
Unter der Frequenzskala findet sich links der Drehschalter zur Wahl des Frequenzbereichs, der den Trommeltuner betätigt, die Skala des entsprechenden Bereichs wird jeweils im Sichtfenster angezeigt. Zur Rechten findet sich der Abstimmknopf, der mit einer mechanischen Blockierung der Frequenzabstimmung gegen ungewolltes Verstimmen ausgerüstet ist. Wenn er herausgezogen wird, wird ein Feintrieb aktiv.
In der untersten Reihe ganz links der Lautstärkeregler, der Hauptschalter und der HFVerstärkungsregler, am linken Anschlag ist die automatische Verstärkungsregelung (AGC) aktiviert. Weiter rechts finden sich dann der BFO - Knopf und rechts der Schalter für das breite (+/- 7.6 kHz) und schmale (+/- 3 kHz) sowie das Quarzfilter, die Durchgangskurve des Quarzfilters wird mit dem darüberliegenden Drehknopf auf die optimale Verständlichkeit des (CW-) Signals verschoben.
Zur Inbetriebnahme wird die Antenne mit dem Antennenanschluss verbunden. Am Speisegerät wird die ortsübliche Netzspannung mit dem Autophon-typischen Stecker gewählt und das Speisegerät mit dem Netz verbunden, das „Apparatekabel“ verbindet Empfänger und Speisegerät. Mit dem Betriebsschalter am Speisegerät in Position „Netz“ wird das Gerät eingeschaltet, die anliegende Heiz- und Anodenspannung kann durch Druck auf die rote resp. blaue Taste kontrolliert werden. Zum AM-Empfang wird der Lautstärkeregler in Mittelposition gebracht, der „Amplitudenbegrenzer“ ist bei ungestörtem Signal auf „aus“, die HF-Verstärkungsregelung „Empfindlichkeit“ steht in Position „Schwundausgleich“ (AGC), der „Telegraphie Überlagerer“ auf „aus“ und das Filter wird „Breit“ gewählt. Mit dem Bandschalter wird der Frequenzbereich gewählt und mit dem Abstimmknopf kann die Frequenzsuche begonnen werden.
Zum Empfang von CW-Aussendungen (Morsesignale) wird der „Tg. Überlagerer“ aktiviert, am besten wählt man das Filter „Schmal“ oder bei anhaltenden Nachbarkanalstörungen das auf Frequenzen oberhalb von 2 MHz aktive „Filter“, mit dem Regler „Kristallfilter“ können Störungen ausgeblendet werden. Am besten wechseln man auf manuelle Regelung der HF-Verstärkung mit dem Regler „Empfindlichkeit“, so dass die Signalstärke um 0 - 10 auf dem Instrument angezeigt wird.
Technisches Prinzip

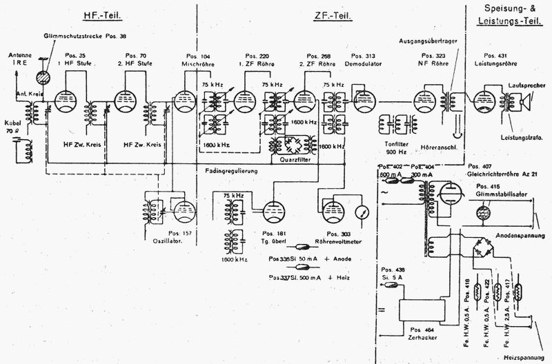
Technisch gelangt das Signal vom Langdrahtantennenanschluss oder dem koaxialen 70 Ohm - Anschluss, der Antenneneingang ist durch eine Glimmschutzstrecke vor schädlichen Überspannungen geschützt, über zwei HF - Verstärkerstufen (D1F, D1F) auf die erste Mischstufe (D1F). Hier wird es mit dem Oszillatorsignal (D1F) auf die Zwischenfrequenz umgesetzt, die in den Lang - / Mittelwellenbereichen bis 2 MHz bei 75 kHz liegt, auf den höheren Frequenzbändern wird auf 1600 kHz umgesetzt. Nach zwei ZF-Verstärkerstufen (D1F, D1F) gelangt das Signal auf den Demodulator (D1F).
Zum A1 resp. CW-Empfang wird hier das Signal des Telegraphie - Überlagerers (BFO)(D1F) zugemischt. In den Kurzwellenbereichen oberhalb 2 MHz kann ein Lamb- Quarzfilter zugeschaltet werden, mit dem schmalbandigen Filter kann mit sorgfältiger Einstellung ein Störsignal ausgeblendet werden. In den Langwellenbereichen wirkt stattdessen ein NF-Filter mit einer Mittenfrequenz von 900 Hz, durch Rechtsdrehen des Reglers kann die Durchlasskurve möglichst schmal gestellt werden.
Nach einer NF-Verstärkerstufe, hier wird das Signal für den Kopfhöreranschluss abgegriffen, wird die NF nun ans Zusatzgerät übergeben. In der Endstufe (EBL21) erfolgt die Verstärkung, die Leistung reicht zum Betrieb des Lautsprechers im Speisegerät aus.
Röhrenbestückung
V1 / Pos. 35 (D1F, HF-Vorstufe); V2 / Pos. 70 (D1F, HF-Vorstufe); V3 / Pos. 104 (D1F, Mischstufe); V4 / Pos. 157 (D1F, Oszillator); V5 / Pos. 220 (D1F, 1. ZF-Stufe); V6 / Pos. 268 (D1F, 2. ZF-Stufe); V7 / Pos. 313 (D1F, Demodulator); V8 / Pos. 323 (D1F, NF-Vorstufe); V9 / Pos. 431 (EBL1, Ausgangsverstärker); V10 / Pos. 181 (D1F, Telegraphieüberlagerer / BFO); V11 / Pos. 303 (D1F, Röhrenvoltmeter);
Gl (AZ21, Netzgleichrichter), Stabilisator S 150/40 für Anodenspannung; Selengleichrichter und Eisenwasserstoffwiderstände zur Stabilisation der Heizspannung.
Der E44 wird abgesehen von der End- und Gleichrichterröhre mit der Allglas - Eichelpentode D1F betrieben. Wenn man Glück hat, befinden sich im beim herausgezogenen Empfängerchassis zugänglichen Reservematerialfach noch einige der zehn Ersatzröhren, zwei davon mit besonders geringer Fertigungstoleranz sind als Osz bezeichnet zum Einsatz im Oszillator gedacht.
Entwicklung
Als Nachfolgerät des mit Steckspulensätzen ausgerüsteten E39 entwickelte Autophon ab 1942 den Empfänger E52 mit einem Spulenrevolver mit direkt schaltbaren Frequenzbereichen und einer direkt ablesbaren Frequenzskala. Für militärischen Gebrauch wurde der Empfänger als Batterieröhrengerät durchgehend mit der in den Kriegsjahren noch erhältlichen Batterie - Pentode D1F bestückt, die Skalen der einzelnen Geräte wurden vro Auslieferung mit einem Nadelspektrum einzeln geeicht und graviert.
Einsatz
Die 1944 in Auftrag gegebenen 143 Geräte wurden dann erst 1945 bis 1951 eingeführt und leisteten jahrzehntelang bis zur Liquidation 1984 gute Dienste. Zum Einsatz kam das Gerät als Stationsempfänger auf den Grossstationen M1K und G1,5K, später auch als eigenständiger Empfänger im Abhorchdienst.








